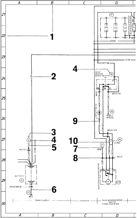
Porsche wiring diagrams are separated into diagram sections and use a coordinate system which divides each section into small fields. Letter coordinates span across the top and bottom of each diagram section and numeric coordinates span down each side of the diagram section. Since wiring often continues from one diagram section to a different diagram section, the alpha-numeric coordinate (5) is used to identify a field in a new diagram section in which a circuit is to be continued. To follow a circuit that continues to a new diagram section, determine the color and size of the wire, identify the new diagram section alpha-numeric coordinate, and go to the field coordinate of the new diagram section. Note that there may be more than one circuit that is continued to this field and you will need the field coordinate from which the circuit was continued and the color code of the wire to identify the correct circuit.
| Code | Color |
|---|---|
| BK or SW | black |
| WT or WS | white |
| RE or RT | red |
| GN | green |
| YE or GE | yellow |
| GR | grey |
| BR | brown |
| BL | blue |
| VI or LI | violet |
| PK | pink |
| OR | orange |
| M-Number | Description |
|---|---|
| M 061 | England Version |
| M 139 | Adjustable Seat Heating Seat Left |
| M 193 | Japan Version |
| M 208 | Trailer Coupling |
| M 215 | Saudi Arabia Version |
| M 221 | PSD Porsche Lock Differential |
| M 249 | Automatic Transmission |
| M 261 | Outside Mirror Flat Passenger's Side |
| M 326 | Radio Berlin |
| M 340 | Adjustable Seat Heating Seat Right |
| M 383 | Sport Seat Left |
| M 387 | Sport Seat Right |
| M 454 | Cruise Control |
| M 479 | Australian Version |
| M 481 | Transmission |
| M 482 | RDK Tire Pressure Control |
| M 484 | USA Version |
| M 513 | Lumbar Support Seat Right |
| M 525 | Alarm System with Continuous Tone (Switzerland) |
| M 528 | Outside Mirror Convex Passenger's Side |
| M 533 | Alarm System with Interval Tone |
| M 537 | Seating Position Control Comfort Seat Left |
| M 538 | Seating Position Control Comfort Seat Right |
| M 553 | USA - Canada Version |
| M 562 | Airbag |
| M 570 | Additional Air Conditioner (Increased Refrigerating Capacity) |
| M 576 | Rear Fog Light |
| M 586 | Lumbar Support Seat Left |
| M 593 | ABS System |
| M 650 | Electric Sun Roof |
| Component Number |
Component Description | Position in Vehicle |
Coordinate Location |
|---|---|---|---|
| 1 | ABS/DIFFERENTIAL LOCK CONTROL UNIT | 7cQ | AB 73-76 |
| 2 | ALARM SYSTEM CONTROL UNIT | 7cM | OP 67/68 |
| 3 | ALARM SYSTEM RELAY | 8dN | LM 62/63 |
| 4 | ALARM SYSTEM ADDITIONAL CONTROL UNIT | 8dN | OP 64/65 |
| 5 | OUTSIDE TEMPERATURE SENSOR | 2/3dQ | G 31 |
| 6 | ACCELERATING SENSOR | 10eQ | K 73 |
| 7 | BOOSTER | 11eK | FG 62/63 |
| 8 | RECEIVER FOR RADIO BERLIN | 7cL | C 66 |
| 9 | SUPPRESSOR FOR RADIO BERLIN | 11eK | A 62 |
| 10 | SUPPRESSOR FOR RADIO | 8dO | C 62 |
| 11 | SWITCHING UNIT EX (M193) | 8dN | P 28-30 |
| 12 | EZK CONTROL UNIT | 7dL | L 82-84 |
| 13 | REAR WINDOW WIPER RELAY | 18cO | OP 17 |
| 14 | HIGH PRESSURE AND LOW PRESSURE SWITCH | 2dM | P 32 |
| 15 | AIR CONDITIONING SYSTEM CONTROL UNIT | 8cN/O | AB 34-36 |
| 16 | COOLANT FAN FINAL STAGE | 1cN | O 39/40 |
| 17 | COOLANT FAN CONTROL UNIT | 10eK | MNO 39/40 |
| 18 | COOLING WATER PRESSURE SWITCH | 5cM | MN 29/30 |
| 19 | COOLING WATER TEMPERATURE SWITCH | 6cM | MN 29 |
| 20 | BULB CONTROL UNIT | 7cL | NO 1 |
| 21 | IDLE SPEED COADJUSTMENT POTENIOMETER | 7dL | OP 88 |
| 22 | LH JETRONIC CONTROL UNIT | 7dL | J 87-89 |
| 23 | SOLENOID VALVE LOCK DIFFERENTIAL | 17dQ | C 72 |
| 24 | SOLENOID VALVE (ADDITIONAL AIR CONDITIONER) | 10eM | F 38 |
| 25 | OIL LEVEL SWITCH | 3eN/O | O 26 |
| 26 | OIL TEMPERATURE SWITCH (M249) | 13eO | P 35/36 |
| 27 | PUMP LOCK DIFFERENTIAL | 17dQ | B 77/78 |
| 28 | PUMP RELAIS LOCK DIFFERENTIAL | 16dO | B 79/80 |
| 30 | CONTROL FOR ADDITIONAL AIR CONDITIONER | 12dN | EF 39/40 |
| 31 | TIRE PRESSURE CONTROL UNIT | 7cP | K 76-78 |
| 32 | SEAT MEMORY CONTROL UNIT LEFT | 10dP | K-O 57 |
| 33 | SEAT MEMORY CONTROL UNIT RIGHT | 10dM | K-O 57 |
| 34 | MIRROR MEMORY CONTROL UNIT | 7cQ | O 54-57 |
| 35 | CRUISE CONTROL CONTROL UNIT | 7dN/O | AB 89/90 |
| 36 | FREEZING PROTECTION SWITCH AIR CONDITIONER | 7cM | FG 31 |
| 37 | RESISTOR INSTRUMENT LIGHTS | 7eP | DE 21/22 |
| 38 | WARNING BUZZER | 8cP | D 30 |
| 39 | WASHING FLUID LEVEL SWITCH | 6cL | M 29 |
| 40 | RESISTANCE FROUP FOR BLOWER | 7cL/M | KL 31/32 |
| 41 | RESISTANCE GROUP FOR ADDITIONAL AIR CONDITIONER | 12dO | HJ 37/38 |
| 42 | TIME RELAY | 8dN | P 23-25 |
| 43 | CENTRAL ELECTRIC | 7dM | Passenger's Footwell/Firewall |
| 44 | IGNITION CIRCUIT CONTROL CONTROL UNIT | 7dL | HJ 81/82 |
| - | POWER WINDOW/SUN ROOF CONTROL UNIT | 10eQ | JK 13/14 |
| - | CENTRAL LOCK CONTROL UNIT | 8dO | JKL 11/12 |
| Component Number |
Number of Pins |
Component Description | Position in Vehicle |
Coordinate Location |
|---|---|---|---|---|
| T1 | 2 | GLOVE BOX LAMP | 7cL | CD1, P13 |
| T2 | 3 | ENGINE COMPARTMENT LAMP, HEATED SPRAY JET RIGHT | 6cO | C4,C11 |
| T3 | 26 | DOOR DRIVER'S SIDE | 7cQ | C44, C55-60, D22, G16, P13 |
| T4 | 26 | DOOR PASSENGER 'S SIDE | 7cL | C42, C52-54, M16 |
| T5 | 30 | INSTRUMENT SCUTTLE | 7cQ | C-F4, F-H3, C13-16, K23, H33 |
| T6 | 12 | DOOR DRIVER'S SIDE | 7cQ | C44, C60, F63, G14, H1 |
| T7 | 4 | TRANSMISSION | 16dO | P5,G29 |
| T8 | 2 | LICENSE PLATE LIGHTS | 18cN | P6 |
| T9 | 2 | DOOR CONTACT SWITCH TAILGATE | 18c0 | N9 |
| T10 | 6 | REAR WIRE HARNESS/B-PILLAR | 13dL | LM10,N31-32 |
| T11 | 8 | B-PILLAR/TAILGATE | 13aN | K10, NO31 |
| T12 | 2 | SIDE MARKER LAMP LEFT REAR | 18cO | O10 |
| T13 | 2 | SIDE MARKER LIGHT RIGHT REAR | 18cN | O2 |
| T14 | 3x2 | BRAKE PAD WEAR CONTACT, SPEED SENSOR LEFT FRONT | 5cP | G78 |
| T15 | 3x2 | BRAKE PAD WEAR CONTACT, SPEED SENSOR RIGHT FRONT | 5cM | F78 |
| T16 | 3x2 | BRAKE FAD WEAR CONTACT, SPEED SENSOR LEFT REAR | 16dO | E78 |
| T17 | 3x2 | BRAKE FAD WEAR CONTACT SPEED SENSOR RIGHT REAR | 16dO | E78 |
| T18 | 14 | FRONT END/ENGINE WIRE HARNESS | 3cM | O26, O33, JK39,D83 |
| T19 | 26 | INSTRUMENT PANEL/REAR WIRE HARNESS | 7dL | E13, GH28, HJ23, M4 |
| T20 | 14 | SEAT DRIVER'S SIDE | 10eO | K43-44, HJ46, F58-60 |
| T21 | 14 | SEAT PASSENGER'S SIDE | 10eL | H42, F51-53, G63 |
| T22 | 12 | DOOR PASSENGER'S SIDE | 7cL | C42, C51, G63, J1, L14 |
| T23 | 21 | ABS | 6dQ | K74-76, F30 |
| T24 T25 |
6 | TRAILER HITCH | 6dL | OP74 |
| T26 T27 |
2 | HEATED SPRAY JET LEFT | 6cO | C12 |
| T28 | 4 | PULSE SENDER | 16dO | G29 |
| T29 | 4 | AIR CONDITIONING SYSTEM | 8cN | F33 |
| T30 | 6 | AIR CONDITIONING SYSTEM | 8cN | F33-34 |
| T31 | 4 | INSIDE TEMP SENSOR FOR AIR CONDITIONER | 8cN | BC33 |
| T32 | 3 | AUTOMATIC TRANSMISSION | 16dO | O35, D86 |
| T33 | 6 | FRONT END/INSTRUMENT PANEL WIRE HARNESS | 6dL | C2, M38, N69 |
| T34 | 8 | ADDITIONAL AIR CONDITIONER | 12dN | G39 |
| T35 T36 T37 T38 |
1 | ADDITIONAL AIR CONDITIONER | 6dL | F36 |
| T39 T40 T41 |
2 | PLUG BRIDGE INSTEAD RADIO BERLIN | 11eK | A62-63 |
| T42 T43 |
6 | WH INSTRUMENT PANEL/B-PILLAR | 13dL | E13, N63 |
| T44 | 3 | WIRE HARNESS B-PILLAR/TAILGATE LOCK | 13aN | O63 |
| T45 | 2 | IGNITION FINAL STAGE/CONTROL UNIT | 6dL | K83-84 |
| T46 | 19 | DIAGNOSIS CONNECTION | 11eK | J30 |
| T47 | 8 | CODING ELEMENT FOR IGNITION SYSTEM AND LH-JETRONIC | 7dL | N84 |
| T48 | 3 | OX. SENSOR | 6dL | O89 |
| T49 | 2 | FRESH AIR BLOWER | 7cL | M32 |
| T50 | 6 | AUTOM. TRANSM., COUPLING TO GEARBOX WIRE HARNESS | 16dO | M22 |
| T51 | 6 | AUTOM. TRANSMISSION, COUPLING TO REAR WIRE HARNESS | 16d0 | BC85, M2 |
| T52 | 6 | AIRBAG | 8dN | M73 |
| T53 | 2 | AIRBAG | 8dN | M73 |
| Component Number |
Component Description | Position in Vehicle |
|---|---|---|
| MP I | BODY FRONT LEFT | 1cO |
| MP II | BODY FRONT RIGHT | 2cM |
| MP III | WHEEL HOUSING WALL FRONT RIGHT | 3cM |
| MP IV | STEERING CONSOLE | 8cP |
| MP V | FIREWALL | 8dM |
| MP VI | BODY REAR | 16dO |
| MP VII | GROUND STRAP BATTERY | 18dO |
| MP VIII | ENGINE POWER | 6cO |
| MP IX | ENGINE ELECTRONICS | 6cN |
| MP X | WHEEL HOUSING LEFT OUTER | 3dQ |
| MP XI | WHEEL HOUSING RIGHT INNER | 5cM |
| MP XII | WHEEL HOUSING LEFT INNER | 5cP |